Correctly Adjusted Mirrors Save Lives and Money
By Randy Henson, NCDPI Transportation Services
Many close calls and collisions can be avoided if all school bus drivers have their mirrors positioned correctly, eliminating blind spots and making it easier to change lanes quickly. Situational awareness is an important part of being a bus driver and having mirrors correctly adjusted improves this ability.
Properly adjusted mirrors allow a bus driver to see the world around them without having to lose sight of the business ahead of their bus. Taking eyes off of the road ahead of your bus for as little time as possible is the best policy. A properly positioned mirror allows a bus driver to glance quickly without having to lean forward or backwards. At 45 MPH a vehicle will travel 66 feet in ONE SECOND. The average glance at a mirror is approximately ¾ of a second. Which means a driver is not seeing the road ahead in the segments of time their eyes are glancing at mirrors. The glance will be longer if something catches the driver’s attention. “66 feet is almost the length of two 54 passenger school buses” observes Ross McClellan, from DMV School Bus & Traffic Safety. “Much of the time I am in the bus with new trainees is spent getting them to check the mirrors properly and frequently”.
Use of the front crossover system cannot be emphasized enough. Countless lives have been saved by alert bus drivers noticing a child has disappeared into the blind spot areas in front of a school bus. Properly adjusted crossover mirrors remove this potential danger..as long as bus drivers remember to carefully check mirrors before moving the school bus forward after a student passenger stop. NOTE: these are not driving mirrors; please keep them adjusted properly to see the children.

The interior driver mirror adjustment is not to be overlooked as it is an important safety feature of the school bus. The mirror should be adjusted so the driver can see as much of the interior of the bus as possible. Ideally the mirror should be adjusted so the wording “emergency door” appears at the top of the driver mirror.

interior driver mirror
Check mirrors every 5 to 8 seconds while driving including the interior mirror.
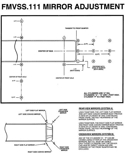
Federal guidelines are very clear when it comes to mirror positioning. The Federal Motor Vehicle Safety Standard FMVSS No. 111 specifies performance requirements and location of mirrors on a vehicle.
Below is the federally mandated mirror adjustment grid for school buses in the USA.

Many bus garages have a mirror grid system in place to assist bus drivers with proper mirror adjustment.
The following pictures were provided by Stanly County Schools.
![]() |
![]() |
![]() |
![]() |
![]() |
|
Graham County Transportation department has painted a permanent grid in the parking lot which allows bus drivers to pull in and quickly check for proper mirror adjustment.
The future is being tested currently in several counties
Currently several counties are pilot testing rearview camera systems which can assist bus drivers while backing. The driver rearview mirror displays the view behind the bus further eliminating the blind spot which all bus drivers have to contend with. The mirror “screen” would only be active when the transmission is engaged in reverse.

The NC specifications committee will be reviewing feedback after the pilot test is completed for consideration as an option to be installed.
BE SAFE, BE ALERT, BE the BEST DRIVER ON THE ROAD!!






